將圖 中被測樣品進氣口的 1L 貯氣筒更換為 40L 貯氣筒,控制口及出氣口的壓力傳感器 Y4、Y2與控制器連接。 打開控制閥 A1,從被測樣品進氣口充氣至 PE+50 0 ,操縱微調閥 FR4,使控制口輸入氣壓以不小于 2MPa/s 的升壓速率上升,測量樣品出氣口輸出氣壓從零上升到額定輸出氣壓的 85%所經歷的時間 TX。穩壓 1min 后,使控制口輸入氣壓以不小于 2MPa/s 的降壓速率下降,測量樣品出氣口輸出氣壓從額定輸出氣壓下降到該值的 15%所經歷的時間。
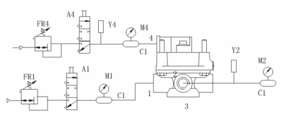
A1、A4——控制閥;
C1——1L貯氣筒;
FR1、FR4——微調閥;
M1、M2、M4——壓力表;
Y1、Y4——壓力傳感器。
標簽:試驗,檢測

|