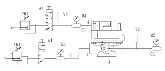
A1、A4——控制閥;
C1——1L貯氣筒;
FR1、FR4——微調閥;
M1、M2、M4——壓力表;
Y1、Y4——壓力傳感器。
非工作狀態密封性
打開控制閥A1,從被測樣品進氣口充氣至 。關閉控制閥A1截斷氣源,穩定1min后,記錄5min內壓力表M1的壓力降。
工作狀態密封性
打開控制閥A1、A4,從被測樣品進氣口、控制口充氣至 。關閉控制閥A1、A4截斷氣源,穩定1min后,記錄5min內壓力表M1、M2、M4的壓力降。
試驗要求:
樣品在非工作狀態下的壓力降應不大于 10kPa。
樣品在工作狀態下的壓力降應不大于 20kPa。?
標簽:試驗,檢測

|