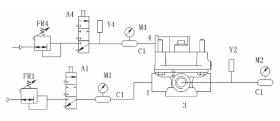
將圖中被測樣品進氣口的 1L 貯氣筒更換為 40L 貯氣筒,打開控制閥 A1,從被測樣品進氣口充氣至 PE+50 0 。操縱微調閥 FR4,使控制口輸入氣壓從零緩慢上升至 PE+50 0 ,然后再緩慢下降至零,同時記錄出氣口輸出氣壓隨控制口輸入氣壓變化的關系曲線。若采用非連續記錄方法, 當出氣口輸出氣壓小于140kPa 時,控制口輸入氣壓的測量間隔應不大于 1.5kPa,當出氣口輸出氣壓大于 140kPa 時,控制口輸入氣壓的測量間隔應不大于 10kPa。?

A1、A4——控制閥;
C1——1L貯氣筒;
FR1、FR4——微調閥;
M1、M2、M4——壓力表;
Y1、Y4——壓力傳感器。
試驗要求:
靜特性曲線應在理論特性曲線的±10%范圍內,且不應有突變和異常現象。
越前量(手制動閥、感載閥除外)應滿足產品設計要求。
初平衡氣壓(腳制動閥、手制動閥除外)應滿足產品設計要求。?
標簽:試驗,檢測

|